



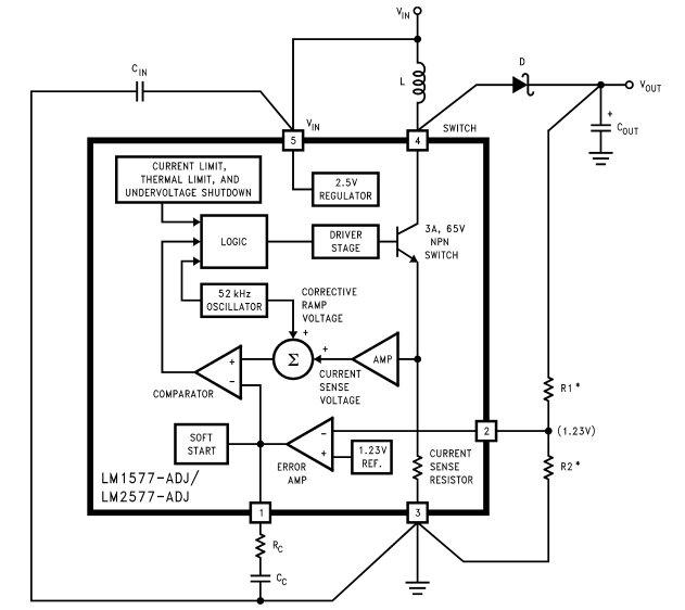
O LM2577 Emerge como um circuito integrado monolítico avançado, projetado habilmente para facilitar a regulamentação do conversor de intensificação (Boost), Flyback e encaminhamento com notável eficiência.Sua versatilidade é destacada por três opções de tensão de saída distintas: 12V, 15V e uma variante ajustável.Esse design atencioso minimiza a demanda por componentes externos adicionais, oferecendo um caminho para maior acessibilidade e uma experiência mais fácil.
O LM2577 apresenta um poderoso interruptor NPN 3.0A, que é útil para otimizar o desempenho operacional.Ao integrar esse comutador, o circuito alivia os desafios típicos associados a componentes de comutação externos, simplificando o design do circuito e mitigando erros em potencial.Além disso, inclui recursos protetores internos, como limitação de corrente, desligamento térmico e bloqueio de subtensão, promovendo a operação confiável, mantendo o dispositivo dentro de parâmetros seguros.
O dispositivo opera com uma frequência regulada por um oscilador de 52 kHz, que elimina a necessidade de componentes adicionais, promovendo um design mais simples e reforçando a eficiência energética.Essa frequência equilibra o tamanho físico dos componentes magnéticos e a eficiência operacional geral, tornando viável criar projetos de circuitos compactos que ofereçam desempenho substancial.Um atributo principalmente digno de nota é sua capacidade de início suave.Esse recurso desempenha um papel fundamental no gerenciamento da corrente de entrada na inicialização, permitindo um aumento gradual na tensão de saída.Essa aceleração controlada não apenas protege o circuito e a carga de picos de energia abrupta, mas também pode prolongar a vida útil dos componentes conectados, aumentando a estabilidade geral do sistema.
|
Recurso |
Descrição |
|
Componentes externos mínimos |
Requer poucos componentes externos para operação |
|
Corrente da chave de alta saída |
NPN Saída interruptores 3.0A, com uma capacidade de stand de 65V |
|
Ampla faixa de tensão de entrada |
Opera dentro de um intervalo de 3,5V a 40V |
|
Operação no modo de corrente |
Aprimora a resposta transitória, regulação de linha e corrente
limite |
|
Frequência do oscilador interno |
Oscilador interno de 52 kHz |
|
Função de partida suave |
Reduz a corrente na rocha durante a inicialização |
|
Mecanismos de proteção |
Interruptor de saída protegido pelo limite de corrente, subforrosidade
bloqueio e desligamento térmico |
Aqui está o conteúdo da tabela para os instrumentos do Texas LM2577T-12 Especificações e detalhes relacionados.
|
Tipo |
Parâmetro |
|
Montar |
Através do buraco |
|
Tipo de montagem |
Através do buraco |
|
Pacote / caso |
To-220-5 |
|
Número de pinos |
5 |
|
Temperatura operacional |
-40 ° C ~ 125 ° C TJ |
|
Embalagem |
Tubo |
|
Série |
Simples switcher® |
|
Código JESD-609 |
E0 |
|
Código PBFree |
Não |
|
Status da peça |
Obsoleto |
|
Nível de sensibilidade à umidade (MSL) |
1 (ilimitado) |
|
Número de terminações |
5 |
|
Código ECCN |
Ear99 |
|
Acabamento terminal |
Estanho/chumbo (sn/pb) |
|
Posição terminal |
SOLTEIRO |
|
Número da peça base |
LM2577 |
|
Função |
Advertido, intensificação/afastamento |
|
Número de saídas |
1 |
|
Eficiência |
80% |
|
Tensão - entrada (max) |
40V |
|
Tensão de saída |
12V |
|
Tipo de saída |
Fixo |
|
Corrente máxima de saída |
3a |
|
Tensão de fornecimento operacional |
40V |
|
Tensão - entrada (min) |
3.5V |
|
Tensão de entrada - nominal |
5V |
|
IC analógico - outro tipo |
Regulador de comutação |
|
Configuração de saída |
Positivo ou negativo
|
|
Corrente quiescente |
10mA |
|
Topologia |
Boost, Flyback, encaminhamento de conversor |
|
Modo de controle |
Modo de corrente |
|
Frequência - comutação |
52KHz |
|
Técnica de controle |
Modulação de largura de pulso |
|
Retificador síncrono |
Não |
|
Tensão de saída nominal |
12V |
|
Altura |
8,89mm |
|
Comprimento |
10.16mm |
|
Largura |
4,7 mm |
|
Alcance SVHC |
Sem svhc |
|
Status do ROHS |
Compatível não-RHS |
|
Chumbo livre |
Contém chumbo |

|
Número do modelo |
Fabricante |
Descrição |
|
LM2577T-12/LF03 |
Texas Instruments |
Simples switcher® 3.5V a 40V, 3a contagem baixa de componentes
Regulador de avanço 5 para 220 |
|
LM2577T-12/LB03 |
Texas Instruments |
Simples switcher® 3.5V a 40V, 3a contagem baixa de componentes
Regulador de avanço 5 para 220 |
|
LM2577T-12 |
Texas Instruments |
Simples switcher® 3.5V a 40V, 3a contagem baixa de componentes
REGULADOR DE ADEPENDO 5-para-220 -40 A 125 |
|
LM2577T-12FLOWLB03 |
Texas Instruments |
6a regulador de comutação, comutação de 62kHz Freq-max, psfm5,
TO-220, 5 pinos |
|
Número da peça |
Fabricante |
Pacote / caso |
Número de pinos |
Número de saídas |
Corrente máxima de saída |
Frequência - comutação |
Tensão de entrada - NOM |
Tensão - entrada (min) |
Tensão - entrada (max) |
Tensão de saída nominal |
Tensão de saída |
Eficiência |
|
LM2577T-12 |
Texas Instruments |
To-220-5 |
5 |
1 |
3a |
52 KHz |
5 v |
3,5 v |
40 v |
12 v |
12 v |
80% |
|
LM2575T-ADJ |
Em semicondutor |
To-220-5 |
5 |
1 |
3a |
- |
5 v |
3,5 v |
40 v |
5 v |
60 v |
80% |
|
LM2576T-5.0 |
Texas Instruments |
To-220-5 |
5 |
1 |
3a |
- |
12 v |
4,75 v |
40 v |
5 v |
5 v |
77% |
|
LM2577T-ADJ |
Texas Instruments |
TO-220-5 Formou Leads |
5 |
1 |
3a |
- |
12 v |
3,5 v |
40 v |
5 v |
5 v |
80% |
|
LM2596T-5.0 |
Texas Instruments |
To-220-5 |
220 |
1 |
- |
- |
12 v |
4,75 v |
40 v |
37 v |
5 v |
- |
O LM2577 é um circuito integrado altamente adaptável da fonte de alimentação (SMPS) que aumenta de forma inteligente os níveis de tensão para uma variedade de aplicações.Quando incorporado em um circuito de regulador de impulso padrão, ele facilita a conversão eficiente de tensão, tornando-a uma excelente opção para dispositivos operados por bateria que dependem de uma saída consistente.As observações reais indicam o significado de escolher cuidadosamente os valores do indutor e do capacitor, pois essa escolha pode aumentar bastante a eficiência e minimizar a ondulação de tensão.Além disso, o gerenciamento térmico diligente desempenha um papel dinâmico na garantia de operação confiável, pois o calor excessivo pode comprometer o desempenho e a vida útil.
A versatilidade do LM2577 se estende a topologias mais avançadas, como Flyback e Forward Conversters.Esses arranjos são freqüentemente encontrados em cenários que requerem isolamento elétrico ou saídas múltiplas de tensão, comumente vistas em adaptadores de energia e máquinas industriais.Projetar esses conversores requer atenção meticulosa às especificações do transformador, que influenciam diretamente a eficiência do sistema e o desempenho geral.As aplicações práticas revelam a grave importância de agarrar configurações de enrolamento do transformador e técnicas de isolamento, pois esses fatores podem afetar significativamente a confiabilidade do circuito.
A capacidade do LM2577 para gerenciar várias saídas é principalmente benéfica para sistemas que requerem níveis distintos de tensão de uma fonte de energia singular.Esse recurso se torna cada vez mais relevante em sistemas incorporados compactos e dispositivos de comunicação, onde tanto o espaço quanto a eficiência energética são dominantes.O processo de design de um regulador de saída múltipla requer um delicado saldo de requisitos de carga, mantendo a estabilidade em cada saída.Um forte foco nas opções de componentes e no layout do circuito é uma obrigação, pois os padrões do setor destacam o valor de minimizar problemas de regulação cruzada e garantir que cada saída possa defender seus níveis de tensão designados em uma variedade de condições de carga.

O Texas Instruments (TI) permanece como uma figura proeminente no cenário global de semicondutores, com operações com operações em 35 países.Fundada em 1958, a TI ultrapassou consistentemente os limites do progresso tecnológica e é amplamente reconhecida por seu trabalho inovador em circuitos integrados.Com uma força de trabalho dedicada de mais de 30.000 funcionários, a empresa se envolve meticulosamente no design, fabricação e marketing de chips avançados de processamento analógico e incorporado.Centrado em Dallas, Texas, o compromisso da TI com chips analógicos e processadores incorporados gera mais de 80% de sua receita, refletindo uma direção estratégica focada nessas áreas essenciais.
Como líder dinâmico no avanço da tecnologia, a TI não apenas prospera na inovação analógica e no processamento, mas também navega habilmente em domínios complementares, como processamento de luz digital (DLP) e ferramentas educacionais, que incluem calculadoras e processadores multi-core.Essa diversificação significa a determinação da empresa em ampliar seus horizontes tecnológicos, mantendo firmemente seus pontos fortes iniciais.
Titulares de bateria cilíndrica.pdf
Por favor, envie uma consulta, responderemos imediatamente.
O LM2577 é distinguido por sua integração perfeita de funcionalidades de poder e controle, ativa para uma gama diversificada de aplicações.Isso inclui, entre outros, os reguladores de comutação de conversor e avançados.Essa capacidade exclusiva não apenas simplifica o processo de design, mas também aprimora a eficiência do desempenho, o que pode evocar um sentimento de satisfação.Ao examinar sua abordagem integrada, pode -se apreciar sua versatilidade, tornando -a uma opção preferida para você otimizar os sistemas de gerenciamento de energia.Além disso, os procedimentos de design que utilizam esse circuito integrado geralmente refletem uma dedicação em maximizar a eficiência espacial e a relação custo-benefício em várias aplicações eletrônicas.
O LM2577 gera uma tensão de saída regulada que supera a tensão de entrada através do uso de componentes externos especialmente projetados.Essa funcionalidade decorre dos princípios principais do design do circuito, enfatizando o armazenamento de energia e as eficiências de conversão.Em contextos práticos, a seleção e a integração cuidadosas dos componentes - como indutores e capacitores - são instrumentais para moldar os resultados do desempenho.Além disso, a execução bem -sucedida desse processo geralmente se baseia na sabedoria empírica de você que depende de experiências anteriores para refinar projetos de acordo com condições de carga específicas ou metas de eficiência desejadas.Por fim, essa geração eficaz de tensão de saída elevada ilustra a mistura harmoniosa do entendimento teórico e da experimentação prática na jornada de engenharia.
em 15/11/2024
em 15/11/2024
em 18/04/8000 147760
em 18/04/2000 111980
em 18/04/1600 111351
em 18/04/0400 83743
em 01/01/1970 79534
em 01/01/1970 66944
em 01/01/1970 63086
em 01/01/1970 63026
em 01/01/1970 54092
em 01/01/1970 52167